KW50-B系列电磁阀是我们经常用到的工业气动元件,通常作为气缸的气动附件。它能够带动气缸的做往复运动,从而带动机构运动达到我们希望的效果。例如,开到位,关到位,或者在保持位。它的使用频率较多,此元件故障发生频率也比较高。
2022-05-14 科威阀门
蒸汽系统输送的目的是把正确的压力,充足的蒸汽量输送至使用点。蒸汽管道和阀门的正确选型,是为了确保用汽设备正常运行,并且满足工艺要求和生产效率。
2022-05-05 科威阀门
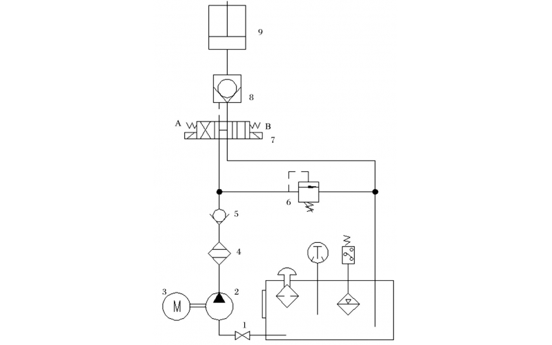
旋回破碎机经常会出现过铁超载等工况,造成主轴、动锥剧烈运动。针对上述情况,应用液压泵控制主轴升降,应用液压平衡缸保护动锥,应用液压保护系统防止过铁损伤设备。液压控制技术在旋回破碎机上的应用证明,该技术具有响应速度快、容易实现过载保护等特点,降低了设备故障率,提高了设备作业率。
2022-04-15 科威